直齒條加工有很多方法,以下為銑齒加工舉例說明,供大家參考了解,不清楚的地方可向峰茂廠家免費咨詢。
以圖為例,在ⅹ62W型銑床上加工齒條,分析其加工方法和步驟,分別如下。

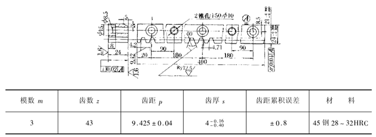
1、圖紙分析:
該直齒條的長度超過ⅹ62W型銑床橫向的最大移動距離,故屬于長齒條的加工,即需采用縱向移距的方法加工。齒條的精度不高,故可采用通常的加工方法。
2、檢查齒坯:
檢查齒坯各尺寸,以及形狀位置精度,均應符合圖樣要求。
3、選擇和安裝銑刀:
可選用m=3mm的8號齒輪銑刀加工。在銑床上先安裝好橫向刀架或專用銑頭,然后安裝好銑刀。
4、工件的裝夾:
本例是長齒條,如數量多時,可用專用夾具裝夾,甚至可多件裝夾。如數量不多,則可直接裝夾在機床工作臺上。
裝夾時,先用兩個定位鍵嵌入工作臺T形槽內,跨距約300mm,使工件側面緊貼定位鍵,再用壓板壓緊,在壓板下面要墊銅片,以免壓傷工件。
當銑到壓板處時,可把壓板移動一個位置,但要注意不讓工件走動。
當工件的長度比鉗口長出不太多或是短齒條時,可采用平口虎鉗裝夾。
裝夾時,必須把固定鉗口校正到與工作臺進給方向平行。工件下面墊上適當厚度的平行墊鐵,使工件高出鉗口略大于全齒高,并找正工件基準面(下平面),使其與工作臺面平行,如本例工件上下平面的平行度誤差很小時,為了找正方便,也可找正上平面。
5、對刀和選擇銑削用量從下表查得m=3mm的齒輪銑刀,直徑為70mm;選擇υc=15m/min、f=0.50mm/r,則銑床的主軸轉速n2取60r/min、Uf取30mm/min。切齒深度,用8號齒輪銑刀時為2.2m=6.6mm。

對刀時,開動機床,使旋轉的銑刀在工件端部(齒槽部位)的上表面微微接觸,使工件離開銑刀,垂向上升6.6mm,縱向移動工作臺,使銑刀的側刃與工件接觸,橫向退出工件,然后縱向移動一個距離S′。
s'≤p/4+mtga=3π/4+3g20°=2,356+1.092=3.448mm,實際為3~34mm。大多會影響齒條之間的拼裝。
端部的半條齒槽銑好后,縱向移動一個齒距(9.425mm),把工作臺下降0.5mm,試切第一條齒槽,根據試切后測得的齒厚,再補充切深量,銑削至符合圖樣要求的齒厚尺寸。
第一條齒槽銑好后,縱向再移動一個齒距,銑第二條齒槽,并再測量齒厚,合格即可逐齒工。
6、移距方法本例的精度較低,故可采用任何一種移距方法。在用刻度盤法時,為了減少齒距的累積誤差,最好在每銑削兩個齒槽,移距尺寸一次為9.40mm,另一次為9.45mm。
對精度高的齒條,若把圖1的工件,精度提高為:齒厚

、齒距誤差為±0.018、齒距累積誤差±0.06mm時,其加工情況如下:
a、最好采用專用齒條銑刀進行銑削,此時的銑削深度為2.25m=6.75mm。銑刀和工件的裝夾仍和普通齒條相同,但在校正時需更細致。銑削速度和進給量也相同;對刀和試切也相同。
b、銑刀安裝好后,應檢査其端面和徑向跳動。
c、選擇移距方法,要根據齒距誤差和齒距累積誤差,以及機床工作臺絲杠和螺母的傳動精度來確定。
若機床絲杠傳動系統的精度較低,如有不均勻的磨損等,在單件生時可采用量塊法或用數顯裝置。在成批生產時最好采用數顯裝置。
若機床絲杠傳動系統的精度較高或保持得好,除了可采用上面兩種方法外,還可采用專用掛輪法,此例為手柄每次轉3r。其齒距誤差為:

齒距累積誤差為:0.00012×43=0.0052mm,能達到圖樣要求。
若采用孔盤法,則齒距誤差為0.0038mm;齒距累積誤差為0.0038×43=0.16mm,即只能保證齒距誤差,不能滿足齒距累積誤差的要求,故不能采用。以上說明包括但不僅限于,更多相關說明可向峰茂齒條品牌免費咨詢。